• 回到顶部
  • 0755-82221901
  • E+H专家
  • 加微信询价

搜索

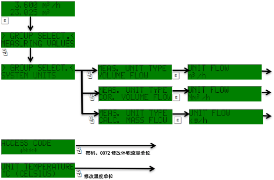
Prowirl 72修改系统单位

网站首页    技术支持    操作调试    Prowirl 72修改系统单位
2025-03-11 16:25
浏览量:37
收藏