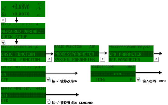
Promag 53开启空管检测
Promag 53开启空管检测
于电磁流量计含有气体或者部分充满,造成电磁流量计显示波动和在零流量时不为0 ,示极高的显示值


OFF - ON SPECIAL - OED - ON STANDARD
OFF : (即没有激活EPD ,也没有激活OED )
ON SPECIAL (只用于DN<400) :吁分离型仪表(传感器和变送器分开安装) , 开启的空管检测功能
OED :开启开路电极检测( OED )
ON STANDARD :开启空管检测功能,盱:---一体化仪表(传感器和变送器组成- -个机械单元)---应用在测量管内衬和测量管电极,产生介质的覆盖层。
出厂设置:OFF
注意:
■只有当传感器安装EPD电极, ON STANDARD和ON SPECIAL才可选。
●设备交货时, EPD/OED功能的缺省设置是OFF,这个功能根据需要必须激活。设备在厂标定是用水标定(大约500us/cm),
如果流体的电导率与这个参考的电导率有偏差的话,就需要在现场重新做空管/满管校正。(看EPD/OED ADJUSTMENT功能)。在你开启EPD/OED功能之前,调整系数必须是有效的。如果这些系数不是有效的,则显示EPD/OED ADJUSTMENT (6481)功能。
■如果在调整中有问题,则在显示器上出现下列错误信息:
— ADJUSTMENT FULL = EMPTY:
空管和满管的校正值是相同的,在这种情况下,必须重新做空管校正/满管校正。
— ADJUSTMENT NOT OK:
由于介质的电导率已经超过所需的范围,校正式不可以进行的
友情链接
服务范围
工业自动化产品专业代理,品质保证
技术领先,价格优势,报价迅速,产品全面
技术选型,产品报价,销售安装,工程售后,为您提供工业自动化一站式服务
自动化专业销售
Tel. 19925440503(微信同号) WhatsApp: +86 18576429229
联系工程师
扫码添加WhatsApp
